旁路烟道蒸发技术应用于的脱硫废水零排放系统研究
2018-08-21 08:34:21
作者:水处理事业部 王勇 郭锋
摘要: 旁路烟道蒸发系统设在SCR脱硝装置后、空气预热器前,在原烟道引出少量高温烟气至旁路烟道系统;旁路烟道入口通过电动调节挡板以调节高温烟气的流量、流速;烟道内设置雾化喷嘴,将废水高效雾化,雾化后液滴与引入的高温烟气充分接触进行传质、传热,实现液滴的快速蒸发;旁路烟道系统出口连接在空气预热器后、电除尘器前的烟道上,蒸发后的结晶物随烟气在除尘系统得到捕获,水蒸气随烟气进入大气,最终实现了脱硫废水零排放,且高温烟道旁路蒸发技术蒸发效果好,安全可靠,具有更大的推广价值,将来可从降低煤耗、电耗、缩小设备体积、简化工艺流程等方向做出进一步的完善。
关键词: 脱硫废水; 旁路烟道蒸发;蒸发效果; 零排放
为了实现烟气SO2的超低排放,国内大多数燃煤电厂采用了石灰石-石膏湿法烟气脱硫工艺,该工艺具有脱硫效率高和运行成本低的优点,但同时也产生了超标的废水。2017年环保部颁发的《火电厂污染防治可行技术指南》中指出实现废水近零排放的关键是脱硫废水零排放,零排放技术包括旁路烟道蒸发技术。脱硫废水往往呈弱酸性,其悬浮物和可溶性盐含量极高,重金属含量超标,尤其氯离子浓度可高达20000-40000mg/L,具有很大的处理难度。水资源和水环境问题已成为制约电力、煤炭等企业发展的瓶颈。寻求处理效果更好、工艺稳定性更强、运行费用更低的废水处理工艺,实现“废水零排放”的目标,已经成为、电力、煤炭等企业发展的自身需求和外在要求。
1、脱硫废水处理的必要性
目前,火力发电厂依然担负着中国70%以上的电力供应,燃煤机组的SO2排放量很大,国家要求电厂进行强制脱硫主要是为了降低酸雨对环境的破坏。
石灰石-石膏湿法脱硫的废水含有大量固体悬浮物、过饱和亚硫酸盐、硫酸盐、氯化物以及微量重金属,其中很多物质为国家环保标准中要求严格控制的第一类污染物。
根据2017年环保部《火电厂污染防治可行技术指南》,有关于火电厂废水近零排放的相关技术要求如下所列:
1)实现火电厂废水近零排放的关键是实现脱硫废水零排放
2)零排放技术主要包括烟气余热蒸发干燥和高盐废水蒸发结晶
3)采用反渗透、电渗析等膜浓缩预处理工艺减量
2、脱硫废水处理工艺
2.1传统脱硫废水处理工艺
脱硫废水的传统处理工艺主要以化学处理为主,其处理系统可分为废水处理系统和污泥处理系统。废水处理系统又可分为中和、沉降、絮凝、浓缩澄清等工序。

2.1传统脱硫废水处理工艺路线
该工序工艺采用絮凝沉淀系统,主要通过化学沉淀去除重金属、硬度以及悬浮物等污染物,还会产生不少高含盐废水,对自然界还会造成不小的水环境污染。
2.2旁路烟道蒸发系统处理工艺
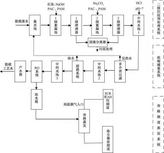
旁路烟道是指与空预器并联的烟道旁路,在空预器入口处引入部分高温烟气(烟温在330~350℃)进入旁路烟道中安装的雾化喷嘴,将脱硫废水雾化喷射于烟道内,利用高温烟气充分接触进行传质、传热,将水分完全蒸发,旁路烟道系统出口连接在空气预热器后、电除尘器前的烟道上,蒸发后的结晶物随烟气在除尘系统得到捕获,水蒸气随烟气排放。
该技术以空预器之前的高温烟气为废水蒸发热源,温度高达 300℃以上,可以确保废水完全蒸发的效果,但会在一定程度上会降低空预器出口一次风和二次风的温度,降低锅炉效率,增大机组煤耗。为了缓解煤耗的增加和喷嘴结垢等问题,常规的高温烟道旁路蒸发技术往往在蒸发前设置浓缩减量系统,用于减少废水蒸发量并回收利用部分净水,主要采用常规过滤、超滤系统和RO反渗透系统回收利用部分废水,产生的浓水再进入旁路烟道蒸发处理(如图2.2所示)。
2.2.1高温烟道旁路蒸发技术的优点主要包括:
(1)蒸发效果好。以高温烟气为蒸发热源,烟气温度高达300℃以上,可确保废水蒸发效果,可靠性高。
(2)煤耗增加量较低。采用浓缩减量工艺对废水减量,进入旁路烟道废水量可最多缩减90%,降低其蒸发的热量需求,减少高温烟气的温降,降低由高温烟气消耗引起的煤耗增加量。
2.2.2该技术的缺点主要有:
(1)增大煤耗。以空预器之前的高温烟气为热源,会降低锅炉炉膛进风温度,导致炉效下降,在一定程度上增大机组煤耗。以300MW机组为例,若废水处理能力1-2t/h,煤耗约增加0.3-0.6g/kwh。
(2)需预处理和浓缩,成本高。为了降低煤耗的增加值,该工艺前期需要对废水进行多级预处理和浓缩减量,降低其相变的热量消耗,增加了系统的工艺复杂性,也增大投资和运行成本。
(3)降低灰的品质。由于废水中的离子物质最终进入灰中,会使灰分中氯离子含量增多,降低灰的品质。但可以在烟道旁路干燥塔底设置灰斗,通过控制烟气温度,将90%以上的结晶盐提前收集起来,使后续细灰品质影响大大减小。

2.2旁路烟道蒸发系统处理工艺路线
3、结语
(1)基于旁路烟道蒸发的脱硫废水零排放技术利用高温烟气实现脱硫废水的高效蒸发,无需额外热源,运行能耗低;且旁路烟道可充分利用烟道间空隙,占地面积小,改造费用低,完全可以解决现有石灰石-石膏湿法脱硫废水零排放问题。
(2)旁路烟道蒸发的脱硫废水零排放技术操作简单,运行费用低,且相对独立于电厂现有系统,方便检修维护,不影响电厂的日常运作。
(3)该技术实现了燃煤电厂真正意义上的脱硫废水零排放,对空气预热器、粉煤灰品质等影响较小,是一种低耗高效的脱硫废水零排放技术,具有广泛的推广应用价值。若此技术工艺在将来的工程化实施和产业化推广、应用过程中还将扶持一批具有创新能力和核心竞争力的废水零排放企业,提高企业竞争力,缩小与国际先进水平的差距,促进我国在环保技术装备等方面的国际化进程。
参考文献:
[1] 马双忱,于伟静,贾绍广等.燃煤电厂脱硫废水处理技术研究与应用进展[J].化工进展,2016,35(1):255-262.
[2] 杨跃伞,苑志华,张净瑞等. 燃煤电厂脱硫废水零排放技术研究进展[J]. 水处理技术,2017,43(6):29-33.
[3] 刘海洋,江澄宇,谷小兵等. 燃煤电厂湿法脱硫废水零排放处理技术进展[J].环境工程,2016,34(4):33-36.
[4] 刘秋生. 烟气脱硫废水“零排放”技术应用[J].热力发电,2014,43( 12) : 114 - 117.
[5] 王森,张广文,蔡井刚. 燃煤电厂湿法烟气脱硫废水“零排放”蒸发浓缩工艺应用综述[J].陕西电力,2014,42(8):94-98.
