石膏法单塔双循环脱硫技术研究现状
2016-02-03 10:05:05
作者:吕红云 王鹏 江帆
摘要
石膏法脱硫技术是目前应用最广的烟气脱硫(FGD)技术,石膏法单塔双循环脱硫技术是在传统的石膏法单塔单循环脱硫技术的基础上逐步进行改进,克服了其效率低,能耗高的缺点,并降低了尾气中SO2含量,满足了最新的排放标准。本文对单塔双循环技术的脱硫机理、发展进程及研究现状进行了介绍,同时对石膏法单塔双循环脱硫技术的发展趋势进行了展望。
关键词:石膏法;单塔双循环;烟气脱硫;发展进程
Abstract
Gypsum method is currently the mostwidely used flue gas desulfurization (FGD) technology. Single tower with doublecirculation of the technology by gypsum method is gradually improved on thebasis of traditional gypsum technology, which overcome the disadvantage oftraditional gypsum method of single tower with single circulation— lowefficiency, high energy consumption, and reducing the content of SO2in flue gas to meet the latest national emission standards. This paperintroduce the mechanism, development process, and research status of desulfurizationtechnology; meanwhile prospect the development and the trend of the technologyusing single tower with double circulation by gypsum method.
Keywords:gypsummethod;Singletower with double circulation; desulfurization; development process
前言
当今大气污染问题已经被列为全球性十大环境问题之首,其中,SO2污染被列为首位[1]。SO2是一种无色气体,有刺激性气味,是主要的大气污染物之一,
是造成酸雨的主要根源。目前世界各国都把大气中的SO2浓度作为衡量大气污染程度的重要指标之一。大气中的SO2主要来自于硫酸厂的尾气、烧结烟气以及燃煤烟气。由于煤和石油通常都含有硫化合物,因此燃烧时会生成二氧化硫。所以,最大的污染源仍是燃煤烟气,尤其是以煤或重油为燃料的发电厂和工业锅炉所排放的烟气为最,其SO2的排放量约占全国排放总量的50%左右[2]。虽然我国对SO2的排放已从单一浓度控制转向浓度、速率及总量三重控制,但据国家环保部门等统计,2013年,全国总SO2排放量仍高达2278.6万t,其中电力行业排放约1124万t,居世界首位。
国务院印发的[2013]37号《大气污染防治行为计划》第一条明确指出:要加快重点行业脱硫、硫硝、除尘改造工程建设。在2013年发布的第14号《关于执行大气污染物特别排放值的公告》中明确指出,位于“三区十群”内的火力发电机组在“十三五”期间,ρ(SO2)都必须达到50mg/Nm3以下的排放标准[3]。所以,今后电厂烟气脱硫效率的提高也越来越紧迫,目前已开发出的脱硫技术可划分为燃烧前脱硫、炉内脱硫及烟气脱硫(FGD)三类。烟气脱硫(FGD)又可分为干法脱硫及湿法脱硫两大类,由于湿法烟气脱硫技术具有以下优点:(1)吸收剂适用范围广;(2)燃料适用范围广;(3)燃料含硫变化范围适应性强;(4)机组负荷变化适应性强;(5)脱硫效率高;(6)吸收剂利用率高;(7)副产品纯度高。因此湿法烟气脱硫技术是世界上控制燃煤SO2排放应用最广和最有效的技术[4]之一。其中由于石灰石-石膏湿法烟气脱硫(FGD)技术的吸收剂来源丰富、成本低廉、效率高、运行可靠(停机率小于3%)、适用范围广、技术成熟、副产物具有经济效益等优势,故被逐步推广,成为国际上应用最广泛的脱硫技术,占有重要的市场地位。截止到2010年底,我国燃煤电厂烟气脱硫容量达到5.65亿千瓦,采用石灰石-石膏湿法脱硫工艺的占到了92%,该工艺已成为我国火力发电厂脱硫工艺的主导技术[5]。在石灰石-石膏湿法烟气脱硫的工艺路线中,单塔双循环技术在保证脱硫效率的前提下,在技术和经济方面所表现出的优势,使其具有了更大的应用前景。
1石灰石-石膏法烟气脱硫工艺
1.1石灰石-石膏湿法脱硫原理
石灰石-石膏湿法脱硫工艺的工作原理是:由于吸收塔内吸收剂浆液通过循环泵反复循环与烟气接触,吸收剂利用率很高,钙硫比较低,脱硫效率大于95%[6]。脱硫过程中发生的化学反应如下:
1.SO2 + H2O → H2SO3 (吸收)
2.CaCO3 + H2SO3→ CaSO3 + CO2↑+ H2O(中和)
CaSO3 + H2SO3→Ca(HSO3)2 (中和)
3.Ca(HSO3)2 + 1 /2 O2→ CaSO4+H2SO3(氧化)
4.CaSO3 + 1 /2 H2O → CaSO3 ·1 /2H2O(结晶)
5.CaSO4 + 2H2O → CaSO4·2H2O(结晶)
1. 2典型石灰石-石膏湿法单塔单循环烟气脱硫工艺流程简介
较为简单的典型石灰石-石膏单塔单循环脱硫技术是将石灰石制成浆液作为吸收剂由泵送至吸收塔内,在塔内与烟气及从塔下部鼓入的空气充分接触混合,烟气中的SO2、空气中的O2与浆液中的CaCO3进行氧化反应生成CaSO4,CaSO4达到饱和后,结晶形成石膏浆液。经吸收塔排出的石膏浆液经浓缩、脱水,使其含水量小于10%,然后送至石膏贮仓堆放;脱硫后的尾气经过除雾器除去雾滴后经烟囱排入大气,其流程如图1。

图1.典型石膏法脱硫工艺流程图
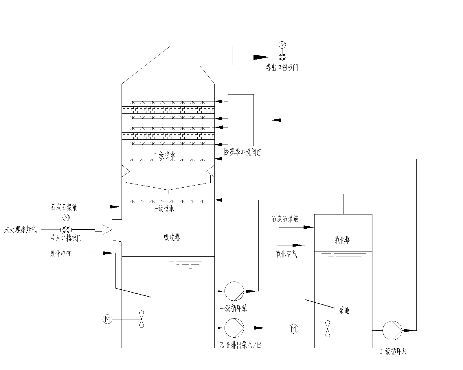
1.3典型石灰石-石膏湿法单塔双循环烟气脱硫工艺流程简介
目前,为了达到更高效的脱硫目的,传统的单塔单循环技术通过增加喷淋层数来提高效率,从而不断增加吸收塔的高度,这种方法的经济性较差。双塔串联技术的效率较传统方法也有所提高,但是设备投资大,其应用同样受到限制。为了解决技术上和经济上的双重问题,开发了单塔双循环技术。单塔双循环脱硫工艺系统主要包括:烟气系统、吸收塔、石灰石浆液制备系统、工艺水系统、石膏脱水系统、废水处理系统等。与单塔单循环工艺和双塔串联工艺比较,除吸收塔有明显区别外,其他系统基本相同。吸收塔是整个脱硫装置的核心,如图2所示。
图2.石膏法单塔双循环工艺吸收塔流程示意图
该技术相当于烟气通过了两次独立的SO2脱除过程,烟气自吸收塔下方进入,首先与下循环喷淋装置喷出的浆液逆向接触,后经冷却、洗涤脱除部分的SO2,再通过集液斗的导流叶片进入上循环区,烟气在这里与上循环喷淋装置喷出的液浆逆向接触,后经洗涤脱除剩余的SO2。脱硫后的清洁烟气经过除雾器除去雾滴后,由吸收塔上方排入烟囱,脱硫步骤结束,SO2几乎被除尽。
集液斗将脱硫区分为上、下个两循环回路。下循回路由浆液池、一级循环泵、一级喷淋层等组成;上循环回路由集液斗、吸收区加料槽、二级循环泵、上喷淋层组成。两级循环分别设有独立的循环浆池,喷淋层,根据不同的功能,每级循环具有不同的运行参数。
脱硫一级循环,此级循环的脱硫效率一般在30-70%,循环浆液PH控制在4.6-5.3,浆液停留时间在4分钟左右,此级循环的主要功能是保证优异的亚硫酸钙的氧化效果,和充足的石膏结晶时间,根据资料显示,在酸性环境下PH=4.5时,氧化效率是最高的。特别是对于高硫煤,在此酸度下,氧化空气系数可以大大降低,从而大幅降低氧化风机的电耗,同时还可以大大提高石膏品质。
经过一级循环的烟气直接进入二级循环,此级循环实现主要的脱硫洗涤过程,由于不用考虑氧化结晶的问题,所以PH值可以控制在非常高的水平,达到5.8-6.4,这样可以大大降低循环浆液量,一般循环浆液量可降低20%左右。
2石膏法单塔双循环烟气脱硫工艺的研究现状
为了解决和满足新形势下脱硫工艺的需求,国内外各大脱硫公司都在积极引进和研发单塔双循环脱硫工艺。
德国诺尔公司开发了第一代单塔双循环脱硫塔,其设备占地面积小,经济性高,主要适用于含硫量较高的煤种,其脱硫效率达到97%以上,并对含SO2浓度范围较大的烟气有良好的适应性,由于其在技术和经济上的优势,得到了广泛的关注。
国电龙源引进德国诺尔的单塔双循环技术,并将此技术第一次运用在国内项目广州恒运热力电厂有限责任公司[7]上,此项目是在原有脱硫塔的基础上进行改造,设计了国内第一台采用石膏法单塔双循环脱硫技术的设备。该工程在168h试运行期间,脱硫塔入口SO2的质量浓度在1800~4200mg/m3,塔出口SO2浓度稳定在50mg/m3以下,并取得了一定的降耗增效的效果。此项目在75%和100%负荷(烟气流量)的情况下对脱硫系统进行了全套烟气脱硫装置的性能测试,脱硫效果达到99.3%,对脱硫市场起到了一定的示范作用。
杭州理想科技有限公司[8]在传统的单塔双循环装置上进行了改造,在原有的设备基础上设置了地沟和沉定池,上循环系统和下循环系统分别于各自的地沟和沉淀池相连形成回路,每个循环里的有单独的循环水路结构,这种改造保证了脱硫装置不结灰不结垢,延长了单塔双循环系统的使用寿命,可达20~30年。
江苏峰业科技环保集团股份有限公司[9],在原有的单塔双循环工艺的基础上多脱硫塔由下至上依次对一级喷淋系统、双循环隔板、二级喷淋系统和脱硫塔塔出口进行了可调节设计的改进,在不同位置设置双回路环隔板,使设备可根据不同的脱硫条件及要求进行相应的优化。这种设计不仅使脱硫烟气满足了电厂烟气排放标准的要求同时,解决了无法根据煤种的变化而改变吸收塔脱硫运行方式使系统节能运行的问题,还降低了运行成本,此改造还实现了吸收塔体系内烟气均匀分布,避免了壁流效应带来的烟气逃逸引起的脱硫效率下降。
浙江大学的高翔[10]等人,对石膏法单塔双循环工艺设备中的浆液池进行了改造,设计了一种高效的单塔双循环系统及方法,在循环系统中,石灰石浆液分别储存在塔内的主浆液池和塔外的副浆液池中,两个浆液池通过管道进行连接,形成多区pH控制双循环系统,由于对两个浆液池中的pH进行分区控制,不同喷淋层浆液分别由两个浆液池提供,高pH值浆液有利于SO2的吸收,实现脱硫系统的脱硫效率在99%以上,低pH值有利于亚硫酸盐的氧化和石膏的结晶,提高了石膏脱水率和石膏纯度。这种设计通过多区pH控制提高了脱硫效率。
广州恒运企业集团的王国强[11]等人单塔双循环的集液斗部分进行了改造,在原有的积液斗设备上设计了导流板,并将其应用在300MW燃煤锅炉中,并在运行中对单塔双循环回路中的pH值、浆液密度等重要参数进行了调整,使得塔内气体经集液斗整流后,气流分布均匀,气液接触良好,减少了单循环中常遇到的死角,提高了塔内空间的利用率]。
重庆市中电投远达环保工程有限公司的聂华[12]等人,将脱硫塔的上部分割为顺流塔和逆流塔,顺流塔上设置烟气入口,逆流塔上设置烟气出口,浆液池位于顺、逆流塔下方,浆池上方为顺、逆流塔的烟气通道,以此实现在一个脱硫塔内形成相对独立的双循环脱硫系统,这种设计不仅保证了较高的脱硫效率(99%以上),还降低了循环浆液的用量和系统的能耗,并且降低了脱硫塔的高度,简化了双循环脱硫系统的设计。
四川的东方电气集团东方锅炉股份有限公司的杨志忠[13]等人,开发了一种顺逆流双循环装置,不同于传统的单塔双循环装置,吸收塔的下部被浆液隔板分隔成两个独立的循环池,设各有独立的喷淋系统;吸收塔的上部被烟气隔板分割成两个独立的烟道。烟气经过串连的气路通过循环池。在脱硫过程中,控制两级循环系统内pH值,提高了两级烟气SO2的吸收率和两级脱硫副产物的氧化、结晶速率。这种设计提高了石膏法单塔双循环脱硫技术的脱硫效率。
山东大学的董勇[14]等人对双塔单循环中的集液斗进行了改造,在原有的基础上添加了叶栅结构,此结构分为一级叶栅和二级叶栅,两级叶栅交错布置形成俯视为环形的结构,叶栅结构的根部与集液斗相连,集液斗通过浆液回流管与脱硫塔外浆池相通。此设计简单,阻力损失小,气液流场分布均匀,接触效果好,强化了烟气和浆液之间的气液传质能力,促进了SO2的吸收,提高了脱硫效率。此外,这种装置可使集液装置整体高度降低,上循环喷淋层安装位置降低,进而浆液循环泵的给水压头降低,系统设备投入减小,经济性提高。
3总结与展望
总体来说,石膏法单塔双循环脱硫技术是一种适用于不同煤种的烟气脱硫、脱硫效率高、设备占地面积小、副产品经济价值高的高性价比方法,它克服了单塔单循环技术因液气比较高、浆池容积大,氧化风机压头高的缺点。也克服了双塔串联工艺因设备占地面积大、系统阻力大和投资高的缺点,在双塔串联工艺的基础上进行改造,在降低了设备成本及占地空间的前提下,保证了脱硫质量,提高了脱硫效率。将石膏法单塔双循环脱硫技术应用于2000MW及以上的对SO2排放要求较高的燃煤发电厂或其他含硫尾气的脱硫项目中,尤其是脱硫增效改造项目,可以在低经济运行的前提下同时满足环保要求,实现绿色产业要求,有较高的应用前景。
4参考文献
[1] 周志祥,段建中,薛建明 . 火电厂湿法烟气脱硫技术手册[M] . 北京:中国电力出版社,2006 .
[2] 锦宜,林西平.环保催化材料与应用[M].北京:化学工业出版社. 2002.126-128.
[3] 李娜.石灰石-石膏法单塔双循环烟气脱硫工艺介绍[J].硫酸工业. 2014.(6):45—48.
[4] 杜乐,黄建国,殷文香 . 一种提高石灰石- 石膏法脱硫效率的方法- 托盘塔[J].环境与发展. 2014.26(3):196—198.
[5] 季鑫 . 石膏法脱硫 [J].能源与节能. 2015.(3):129
[6] 李守信,纪立国,于军玲,方小宝 . 石灰石—石膏湿法烟气脱硫工艺原理[J].华北电力大学学报. 2002.29(4):91—94.
[7]王国强,黄成群 . 单塔双循环脱硫技术在300MW燃煤锅炉中的应用[J].重庆电力高等专科学校学报. 2013.18(5):51—54.
[8] 李欣禾,仲寿根,袁善栋,胡志宏. 单塔双路双循环气动流化式喷雾旋流除尘脱硫装置 [P]. CN2770766Y,2006-04-12.
[9] 杨宝成,许德富,华桂宏,刘磊,马以青. 一种单塔双回路石灰石-石膏湿法脱硫装置及方法[P]. CN104174284A,2014-12-03.
[10] 高翔,郑成航,骆仲泱,岑可法等人. 一种高效脱硫单塔双循环系统及方法[P]. CN104226099A,2014-08-19.
[11] 成群,潘丽梅.电力环境保护[M].北京:机械工业出版社,2012:17—19.
[12] 聂华,尹正明,喻江涛,李云涛,周晓瑾. 单塔双循环脱硫系统[P]. CN203725009U,2014-07-23.
[13] 杨志忠,李元,金黄,何维. 顺逆流单塔双路双循环湿法烟气脱硫装置[P].CN203955028U,2014-11-26.
[14] 董勇,秦明臣,崔琳. 单塔双循环湿法烟气脱硫塔叶栅式积液装置[P].CN204247065U,2014-11-19.
